1. Home
  2. NCARB
  3. Free PDD Exam Practice Questions

Free NCARB PDD Exam Practice Questions

NCARB PDD Exam

NCARB PDD Exam - Prepare from Latest, Not Redundant Questions!

Many candidates desire to prepare their NCARB PDD exam with the help of only updated and relevant study material. But during their research, they usually waste most of their valuable time with information that is either not relevant or outdated. Study4Exam has a fantastic team of subject-matter experts that make sure you always get the most up-to-date preparatory material. Whenever there is a change in the syllabus of the ARE 5.0 Project Development and Documentation Exam , our team of experts updates PDD questions and eliminates outdated questions. In this way, we save you money and time.

NCARB PDD Exam Sample Questions & Answers

Q1.

An architect is coordinating the mechanical and structural systems in a building with exposed ceilings. The HVAC ducts are interfering with a large concrete beam in the open office area.

Q2.

Which of the following best explains the function of Division 01 in the specifications?

Q3.

Temporary shoring of a masonry wall should remain in place until what point?

Q4.

Refer to the exhibit.

q4_PDD

Refer to the exhibit.

The construction method shown in the detail should be used to prevent cracking in which of the following situations?

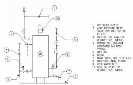
Q5.

Refer to the exhibit.

q5_PDD

Refer to the exhibit.

In the diagram shown, what is the purpose of the pressure relief valve?

Solutions:
Question: 1 Answer: C
Question: 2 Answer: C
Question: 3 Answer: B
Question: 4 Answer: B
Question: 5 Answer: C
Trustpilot
Based on 238 reviews
4.5 | Excellent
5 Stars
2V0-13.24

Accurate VMware scenarios. Made the real exam much easier.

Chris, 12 days ago
5 Stars
DP-700

Excellent data engineering scenarios. Very close to the real Microsoft exam.

Olivia, 2 days ago
5 Stars
SC-401

Clear coverage of compliance and information protection. Exam-aligned.

Laura, 14 days ago
4 Stars
Fin-Cloud

Industry-specific Salesforce questions. Very practical and relevant.

Kevin, 13 days ago
4 Stars
CLF-C02

Clear and beginner-friendly AWS practice. Perfect cloud foundation prep.

Sophie, 8 days ago
4 Stars
Salesforce-SV

Salesforce scenarios are spot-on. Helped clarify complex visibility concepts.

Monica, 9 days ago
4 Stars
AZ-305

Architecture-focused and realistic. Helped me think like an Azure architect.

Jonathan, 11 days ago
5 Stars
N10-009

Updated, well-structured, and accurate. Networking concepts finally clicked.

James, 33 hours ago
4 Stars
NetSec-Pro

Strong real-world network security coverage. Boosted my exam confidence.

Omar, 11 days ago
4 Stars
HPE6-A85

Focused and exam-relevant. Made Aruba concepts much easier to understand.

Fahad, 3 days ago
4 Stars
CDCP

Strong real-world data center scenarios. Worth every minute of practice.

Mark, 4 days ago
4 Stars
SAA-C03

Architecture questions feel real. Helped me pass AWS on the first attempt.

Andrew, 5 days ago
4 Stars
MD-102

Clear endpoint management scenarios. Very helpful for Intune and MDM topics.

Natalie, 5 days ago
5 Stars
Biz-Analyst

Clear, practical BA scenarios. Great for both beginners and professionals.

Priya, 10 days ago
5 Stars
ISO-27001

Clear, structured, and audit-focused. Perfect for professional certification prep.

Thomas, 6 days ago
5 Stars
SC-200

Threat detection scenarios feel real. Excellent SOC analyst preparation.

Mohamed, 14 days ago
5 Stars
AI-900

Beginner-friendly and effective. Perfect intro to AI with exam-focused questions.

Emily, 36 hours ago
4 Stars
AIGP

Clear, practical AI governance questions. Helped me pass confidently on the first try.

Daniel, 2 hours ago
5 Stars
PMP

Situational questions match the real exam mindset. Very effective prep.

Alex, 8 days ago
4 Stars
SY0-701

Very close to the real exam. Explanations made complex security topics easy.

Michael, 4 hours ago
4 Stars
ITIL-4

Simple explanations and clear concepts. Perfect ITSM foundation prep.

Paul, 12 days ago
4 Stars
CTA

Advanced, realistic, and challenging. Exactly what a CTA candidate needs.

Steven, 4 days ago
4 Stars
AIF-C01

Balanced coverage of AI fundamentals and use cases. Passed on my first attempt.

Robert, 2 days ago
4 Stars
PT0-003

Realistic penetration testing scenarios. A must-have for security professionals.

Ryan, 9 days ago
5 Stars
CISSP

Deep, well-balanced questions. Helped me connect concepts across domains.

David, 7 days ago
5 Stars
CS0-003

Solid coverage of cybersecurity operations. Helped me think like a SOC analyst.

Brian, 3 days ago
5 Stars
Gen-AI-Leader

Business-focused AI questions. Great for leaders, not just technical roles.

Linda, 7 days ago
5 Stars
CKS

Hands-on Kubernetes security questions. Prepared me for real exam pressure.

Liam, 5 days ago
5 Stars
CKAD

Task-oriented Kubernetes questions. Exactly the practice I needed.

Ben, 8 days ago
4 Stars
AZ-900

Simple, clear, and confidence-boosting. Ideal for first-time Azure learners.

Ahmed, 24 hours ago
5 Stars
PL-300

Power BI topics explained simply. Excellent mix of theory and practice.

Hassan, 7 days ago
5 Stars
MS-102

Tenant and identity scenarios explained clearly. Strong Microsoft practice.

George, 13 days ago
5 Stars
Data-Arch

Design-focused questions with real use cases. Excellent architect-level prep.

Anita, 13 days ago
4 Stars
AI-102

Scenario-based and practical. Best resource for Azure AI Engineer prep.

Jason, 3 days ago
5 Stars
350-401

Challenging enterprise networking questions. Excellent CCNP-level prep.

Victor, 10 days ago
5 Stars
200-301

Cisco-style questions with solid explanations. Great CCNA practice.

Daniel, 12 days ago
5 Stars
CAS-005

Advanced security scenarios that test real decision-making skills.

Eric, 10 days ago
4 Stars
AZ-104

Tough but realistic practice. This is what finally made me exam-ready.

Sarah, 6 hours ago
5 Stars
HPE7-A01

High-quality questions aligned with HPE exam objectives. Great time-saver.

Kevin, 2 days ago
4 Stars
Sales-Cloud

Scenario-based Salesforce questions. Very close to the actual exam.

Jessica, 11 days ago
5 Stars
PDI

Practical and industry-aligned. Helped reinforce real project concepts.

Carlos, 6 days ago
5 Stars
MB-280

Business scenarios explained well. Great prep for Dynamics consultants.

Rachel, 6 days ago
Disscuss NCARB PDD Topics, Questions or Ask Anything Related
0/2000 characters

Currently there are no comments in this discussion, be the first to comment!